Перейти до змісту

Дворники после выключения зажигания не паркуются


Рекомендовані повідомлення

Меня это просто бесит! Даже на 35 летнем москвиче 2140 после выключения зажигания дворники парковались на место, тут же останавливаются посреди стекла.

Кто то уже модернизировал схему, что бы устранить этот досадный глюк?

Посилання на коментар
https://lanos.com.ua/topic/24886-dvorniki-posle-vyklyucheniya-zazhiganiya-ne-parkuyutsya/
Поділитись на інші сайти

-

Змінено користувачем SEPT
Посилання на коментар
https://lanos.com.ua/topic/24886-dvorniki-posle-vyklyucheniya-zazhiganiya-ne-parkuyutsya/#findComment-573744
Поділитись на інші сайти

Зато удобно фильтр салона менять :D - когда дворники вверху останавливаются.

Проблему больше наблюдаю в другом: когда они останавливаются в нижнем положении, а после включения зажигания - опять начинают двигаться. Особенно это критично зимой.

Посилання на коментар
https://lanos.com.ua/topic/24886-dvorniki-posle-vyklyucheniya-zazhiganiya-ne-parkuyutsya/#findComment-573755
Поділитись на інші сайти

Проблему больше наблюдаю в другом: когда они останавливаются в нижнем положении, а после включения зажигания - опять начинают двигаться. Особенно это критично зимой.

проблему можно решить простым способом - включить в голове межрулесиденьевой прокладки датчик проверки включения дворников до включения зажигания :)

p.s. Прикалываюсь, а сам не всегда включаю этот датчик :)

Посилання на коментар
https://lanos.com.ua/topic/24886-dvorniki-posle-vyklyucheniya-zazhiganiya-ne-parkuyutsya/#findComment-573772
Поділитись на інші сайти

У меня немного подобная ерундовина наблюдается. Что бы не создавать новые темы напишу тут.

После цикла работы они возвращаются не на своё место, а опускаются гораздо ниже, практически к нижнему уплотнителю стекла. Из-за этого при открытии капота ребро самого дворника трет по углу капота и вот что получается:

IMG_5210.jpg

IMG_5209.jpg

Может кто-то может посоветовать, что в таком случае лучше делать и что нужно заменить? :(

Посилання на коментар
https://lanos.com.ua/topic/24886-dvorniki-posle-vyklyucheniya-zazhiganiya-ne-parkuyutsya/#findComment-573822
Поділитись на інші сайти

Будь ласка Увійдіть або Зареєструйтесь щоб побачити посилання.

, иногда такое случается, когда пытаются смахнуть толстый слой снега со стекла или включают примерзшие щетки. Можно попробовать открутить гайку крепления рычага щетки к оси вращения, снять рычаг, установить в нужное положение и закрепить гайкой. Если ничего не износилось до большого люфта, щетки не болтаются, то должно помочь.

Посилання на коментар
https://lanos.com.ua/topic/24886-dvorniki-posle-vyklyucheniya-zazhiganiya-ne-parkuyutsya/#findComment-573833
Поділитись на інші сайти

8-) та да...я тоже думала что только на ланосах\сенсах такой недостаток как остановка щеток посреди стекла... <_< пока не увидела подобное в тушкане... сразу легче жить стало :D
Посилання на коментар
https://lanos.com.ua/topic/24886-dvorniki-posle-vyklyucheniya-zazhiganiya-ne-parkuyutsya/#findComment-573866
Поділитись на інші сайти

Странно , но шот я не припомню ниодной машины в которой двориники после выключения зажигания становились бы на место :wacko:

У всех на которых доводилось ездить - выключил зажигание - дворники замерли ...

Посилання на коментар
https://lanos.com.ua/topic/24886-dvorniki-posle-vyklyucheniya-zazhiganiya-ne-parkuyutsya/#findComment-573873
Поділитись на інші сайти

МВ 500s там датчик дождя и дворник по умному паркуется вне зависимости от положения зажигания

Посилання на коментар
https://lanos.com.ua/topic/24886-dvorniki-posle-vyklyucheniya-zazhiganiya-ne-parkuyutsya/#findComment-573954
Поділитись на інші сайти

имхо это не баг, а фича.. зимой удобно оставить дворники не в припаркованом положении, а посреди стекла (в отличии от других автомобилистов, которые просто поднимают дворники..)

Посилання на коментар
https://lanos.com.ua/topic/24886-dvorniki-posle-vyklyucheniya-zazhiganiya-ne-parkuyutsya/#findComment-573961
Поділитись на інші сайти

Меня это просто бесит! Даже на 35 летнем москвиче 2140 после выключения зажигания дворники парковались на место, тут же останавливаются посреди стекла.

Кто то уже модернизировал схему, что бы устранить этот досадный глюк?

Значит были проблемы с проводкой. Запитаны откудато "слева". При правильном подключении такого быть не должно. Иначе (много раз наблюдалось)на стоянке получим круглосуточно работающие дворники.

Змінено користувачем v.i.t.
Посилання на коментар
https://lanos.com.ua/topic/24886-dvorniki-posle-vyklyucheniya-zazhiganiya-ne-parkuyutsya/#findComment-574470
Поділитись на інші сайти

2 v.i.t. нет- схема заводская, там внутри движка при включеном дворнике контакт замыкает на +12 в, а не от зажигания, на 2109 таже проблема решена релюшкой со встроеным реле времени

Посилання на коментар
https://lanos.com.ua/topic/24886-dvorniki-posle-vyklyucheniya-zazhiganiya-ne-parkuyutsya/#findComment-575933
Поділитись на інші сайти

вообще займусь этим багом, решить думаю не составит проблем

Посилання на коментар
https://lanos.com.ua/topic/24886-dvorniki-posle-vyklyucheniya-zazhiganiya-ne-parkuyutsya/#findComment-575937
Поділитись на інші сайти

2 v.i.t. нет- схема заводская, там внутри движка при включеном дворнике контакт замыкает на +12 в, а не от зажигания, на 2109 таже проблема решена релюшкой со встроеным реле времени

Я, конечно(с утра), схемку москвича "покурю"! Но если память не ушла в горы - комутация режимов(и работа"концевика" по минусу. А +РАЗМЫКАЕЦЦО замком!!! И без него ничаво не крутиццо!!!

Посилання на коментар
https://lanos.com.ua/topic/24886-dvorniki-posle-vyklyucheniya-zazhiganiya-ne-parkuyutsya/#findComment-576069
Поділитись на інші сайти

А я думала, так и надо. Логично же::0)) Вообще не раздражает

Посилання на коментар
https://lanos.com.ua/topic/24886-dvorniki-posle-vyklyucheniya-zazhiganiya-ne-parkuyutsya/#findComment-576109
Поділитись на інші сайти

Сори. Был немного не прав в посте №11.

На Москвиче дворники не могли "парковаться" при выкл.зажигании!!! Не умели!!!

Они просто умели работать в положении "стоянка"

В положении замка 0(или "выкл")они останавливались де ни попадя.

Посилання на коментар
https://lanos.com.ua/topic/24886-dvorniki-posle-vyklyucheniya-zazhiganiya-ne-parkuyutsya/#findComment-577082
Поділитись на інші сайти

на моей старом азлк 2140 при выключении зажигания дворники в два раза медленее возвращались на парковку, проводка заводская, врядли кто там что менял

Посилання на коментар
https://lanos.com.ua/topic/24886-dvorniki-posle-vyklyucheniya-zazhiganiya-ne-parkuyutsya/#findComment-577498
Поділитись на інші сайти

Здрасте, начали с неприпаркованых дворников а закончили москвичем

Змінено користувачем Igr44
Посилання на коментар
https://lanos.com.ua/topic/24886-dvorniki-posle-vyklyucheniya-zazhiganiya-ne-parkuyutsya/#findComment-577503
Поділитись на інші сайти

да что то отклонились...

Посилання на коментар
https://lanos.com.ua/topic/24886-dvorniki-posle-vyklyucheniya-zazhiganiya-ne-parkuyutsya/#findComment-577514
Поділитись на інші сайти

по моему эта хотелка из той же оперы, что и блокировка стартера при работающем двиге.

Я, когда забываю запарковать дворники и они остановились посередине, делаю так - кручу ключ зажигания до тех пор пока не запитаются дворники, но еще не включилось зажигание, чтоб не дергать бензонасос. Т.е. ключ надо поставить в промежуточное положение, между АСС и вкл. зажиганием.

Змінено користувачем DL_PV
Посилання на коментар
https://lanos.com.ua/topic/24886-dvorniki-posle-vyklyucheniya-zazhiganiya-ne-parkuyutsya/#findComment-577874
Поділитись на інші сайти

да всё просто очень - не забывать выключить дворники до выключения зажикания. и всё. проблемы не будет ни с остановившимися дворниками ни со смещёнными дворниками ни со сгревшими предохранителями.

Посилання на коментар
https://lanos.com.ua/topic/24886-dvorniki-posle-vyklyucheniya-zazhiganiya-ne-parkuyutsya/#findComment-577966
Поділитись на інші сайти

да всё просто очень - не забывать выключить дворники до выключения зажикания. и всё. проблемы не будет ни с остановившимися дворниками ни со смещёнными дворниками ни со сгревшими предохранителями.

а еще проще продать авто и не будет запарок с дворниками!

неужели не понятно что хочется вараинт с автопарковкой а не с напоминанием или незабыванием!

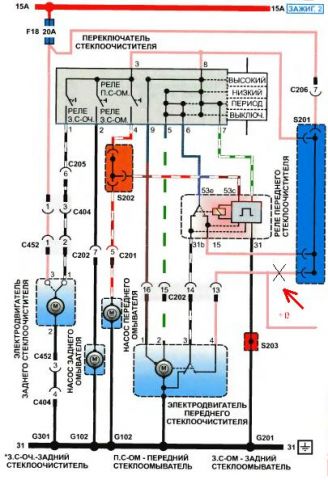
итак по теме:

посомтрел схемку, если немного модифицировать то дворники будут парковаться при выключеном зажигании, после парковки дворники будут обесточены...

могу ошибаться, надеюсь Игорь посмотрит и одобрит или зафукает

med_gallery_15247_686_39591.jpg

Посилання на коментар
https://lanos.com.ua/topic/24886-dvorniki-posle-vyklyucheniya-zazhiganiya-ne-parkuyutsya/#findComment-578139
Поділитись на інші сайти

имхо это не баг, а фича.. зимой удобно оставить дворники не в припаркованом положении, а посреди стекла

так а потом? провернул ключ и они поехали примерзшие и по обледенелому стеклу? :blink: или как? 8-)

Посилання на коментар
https://lanos.com.ua/topic/24886-dvorniki-posle-vyklyucheniya-zazhiganiya-ne-parkuyutsya/#findComment-579265
Поділитись на інші сайти

если рычажок включения дворников остался во включеном положении, то конечно дворники опять поедут

Посилання на коментар
https://lanos.com.ua/topic/24886-dvorniki-posle-vyklyucheniya-zazhiganiya-ne-parkuyutsya/#findComment-579267
Поділитись на інші сайти

ВОВ все верно изложил, можно туда врезаться, Все правильно, только нужно ли заморачиваться. Если конечно человеку ну очень хочется, пусть туда релюху с выдержкой приколхозит и будет при игнишен офф напряжение на моторчике присутствовать еще какое то время

Посилання на коментар
https://lanos.com.ua/topic/24886-dvorniki-posle-vyklyucheniya-zazhiganiya-ne-parkuyutsya/#findComment-579328
Поділитись на інші сайти

Гість
Ця тема закрита для опублікування відповідей.
×
×
  • Створити...

Важлива інформація

Ми розмістили cookie-файлы на ваш пристрій, щоб допомогти зробити цей сайт кращим. Ви можете змінити налаштування cookie-файлів, або продовжити без зміни налаштувань.