Перейти до змісту

Задние родные стеклоподьёмники


Рекомендовані повідомлення

Привет. Помогите разобраться как поставить. Если я куплю вот такой блок вместо того что стоит на два стекла и комплект задних подьёмников оригинальных, то что ещё нужно? Как подключить?

Проводку

— 96507591 (x2) проводка на правую и левую заднюю дверь под стеклоподъемник

— 96593513 проводка днища на двери

нужно покупать?

Будь ласка Увійдіть або Зареєструйтесь щоб побачити зображення.

Посилання на коментар
https://lanos.com.ua/topic/73999-zadnie-rodnye-steklopodyomniki/
Поділитись на інші сайти

А есть электрики? Можете сделать проводку я куплю чтобы я просто подключил этот блок на 4 кнопки и комплект задних подъёмников заводских?

Змінено користувачем vlyupa
Посилання на коментар
https://lanos.com.ua/topic/73999-zadnie-rodnye-steklopodyomniki/#findComment-1541760
Поділитись на інші сайти

зачем изготавлевать отдельную проводку, проще растягивать провода уже в машине. От кнопок к каждой двери или наоборот от двери к кнопкам.

"ваши фото просмотреь не могу, (нет прав на просмотр) очень странно и жаль"

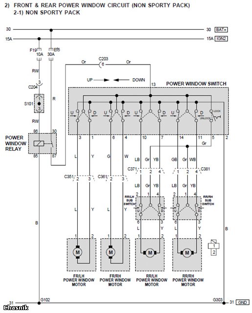
Схему вы наверно имели ввиду эту

3f9f7b4fd61e.jpg

Змінено користувачем chasnik
Посилання на коментар
https://lanos.com.ua/topic/73999-zadnie-rodnye-steklopodyomniki/#findComment-1543808
Поділитись на інші сайти

Да. Судя по схеме мне нужно в каждую заднюю дверь по три провода провести. На переднии пойдут старые провода. А между старым разъёмом и новым блоком кнопок "переходник" сделаю. Если я правильно понял))))

Единственное что боюсь вот эту кнопку на картинке номер 24 делать.. Надо отвертсие в правильном месте сделать, а то она изгибается немного.

Всё буду делать вместе с воздуховодами назад, чтобы два раза пол не подымать.

Будь ласка Увійдіть або Зареєструйтесь щоб побачити зображення.

Змінено користувачем vlyupa
Посилання на коментар
https://lanos.com.ua/topic/73999-zadnie-rodnye-steklopodyomniki/#findComment-1543978
Поділитись на інші сайти

Можно использовать кнопки от ВАЗ,их проще найти,резать под них тоже не много,плюс в них есть подсветка.

c43294u-480.jpg

Посилання на коментар
https://lanos.com.ua/topic/73999-zadnie-rodnye-steklopodyomniki/#findComment-1544115
Поділитись на інші сайти

Не пойму зачем ковролин поднимать вообще.

Там легко при снятии пластика порогов можно рукой к ручнику продернуть под ним.

Посилання на коментар
https://lanos.com.ua/topic/73999-zadnie-rodnye-steklopodyomniki/#findComment-1544225
Поділитись на інші сайти

Всё разъёмы считаются слева направо, снизу вверх?

Ааа... Всё понял)) мамка это куда засовываешь и считаешь по ней слева направо когда защёлка вверху... А то насоединял бы дитищек искристых))

Посилання на коментар
https://lanos.com.ua/topic/73999-zadnie-rodnye-steklopodyomniki/#findComment-1544313
Поділитись на інші сайти

Не пойму зачем ковролин поднимать вообще.

Там легко при снятии пластика порогов можно рукой к ручнику продернуть под ним.

+100500 в точку.

Посилання на коментар
https://lanos.com.ua/topic/73999-zadnie-rodnye-steklopodyomniki/#findComment-1544472
Поділитись на інші сайти

На задние двери не обезательно ставить кнопки.

Тем более что водитель обычно не видит если сзади кто то приопустит стекло, (много случаев было). лутше пусть сообщяют что нужно опустить, или еще вариант , поставить интерфейс стеклоподьемников подвязаный к сигнализации.

Посилання на коментар
https://lanos.com.ua/topic/73999-zadnie-rodnye-steklopodyomniki/#findComment-1544580
Поділитись на інші сайти

Ну я просто так решил)) Ставить обдув и подъёмники в один день)))

Посилання на коментар
https://lanos.com.ua/topic/73999-zadnie-rodnye-steklopodyomniki/#findComment-1544598
Поділитись на інші сайти

На задние двери не обезательно ставить кнопки.

Тем более что водитель обычно не видит если сзади кто то приопустит стекло, (много случаев было). лутше пусть сообщяют что нужно опустить, или еще вариант , поставить интерфейс стеклоподьемников подвязаный к сигнализации.

Ну это такой таксисткий подход у вас))) Или много друзей возите)) Я у домашних всех спрошу ставить кнопку или нет :rolleyes: потом решу как быть) Просто смущает что будет одна кнопка тогда нерабочая возле ручника. Хотя это и не проблема вобще. Можно её сделать как включатель питания навигатора или регистратора)

Посилання на коментар
https://lanos.com.ua/topic/73999-zadnie-rodnye-steklopodyomniki/#findComment-1544602
Поділитись на інші сайти

Вот как раз не "таксисткий подход " , у таксистов я этой проблемы не наблюдал.

возиш домашних и как обычно раслобляешся, по тому что доверяеш, (но) человечиский фактор еще никто не отменял.

Кнопки сзади хорошо, с этим спорить не как нельзя. а подстраховаться как бы не помешало . тем более по времени установка интерфейса занимает не много времени.

Змінено користувачем chasnik
Посилання на коментар
https://lanos.com.ua/topic/73999-zadnie-rodnye-steklopodyomniki/#findComment-1544690
Поділитись на інші сайти

В родном 5ти кнопочном посте управления стеклоподъемниками есть кнопка блокировки задних.

Что в люксовых

%D0%9B%D0%BE%D0%B4%D0%BE%D1%87%D0%BA%D0%B0%20%D0%BB%D0%B5%D0%B2%20%D0%BF%D0%B5%D1%80%204%20%D0%BA%D0%BD%D0%BE%D0%BF%D0%BA%D0%B8%20-504x504.jpg

Что в обычные

7203134_w640_h640_img2398.jpg

У меня стоял и доводчик стекол,вышел из машины и все окна закрылись.

Змінено користувачем Lube
Посилання на коментар
https://lanos.com.ua/topic/73999-zadnie-rodnye-steklopodyomniki/#findComment-1544934
Поділитись на інші сайти

кнопка блокировки задних

кнопка то есть, а гарантий что не забыл закрыть стекла нет.

хотя через пол года нет горантии что интерфейс не глюкнет, А как "обычно" люди привыкают к медвежей услуге интерфейса и даже не смотрят закрылось или нет.

Кстати об интерфейсах , очень удобные интелектуальные интерф. Как вариант.

Посилання на коментар
https://lanos.com.ua/topic/73999-zadnie-rodnye-steklopodyomniki/#findComment-1545287
Поділитись на інші сайти

Гість
Ця тема закрита для опублікування відповідей.
×
×
  • Створити...

Важлива інформація

Ми розмістили cookie-файлы на ваш пристрій, щоб допомогти зробити цей сайт кращим. Ви можете змінити налаштування cookie-файлів, або продовжити без зміни налаштувань.