Перейти до змісту

Простой контроллер головного света


Рекомендовані повідомлення

Вся переделка света на ланосе сводится по большому счету к одному - дать через лампы как можно больший ток, чтобы компенсировать конструктивные недостатки фары и проводки. Поэтому в нашем случае считаю любое ограничение этого тока в устоявшемся, рабочем режиме неправильным. Зачем тогда огород городить? Другое дело - переходные процессы. Вот для ограничения тока в эти моменты и создавалось изначально устройство.

А на других машинах и свет другой, у них свои проблемы. Кстати и моя практика показывает, что стабилизация тока в устоявшемся режиме не нужна. Найтбреккеры, установленные вместе с первым устройством работают до сих пор, выглядят как новые.

Да и усложнение схемы какое при этом будет? Меня и за последнюю схему Pugik к стенке поставит.

Посилання на коментар
https://lanos.com.ua/topic/66391-prostoy-kontroller-golovnogo-sveta/page/2/#findComment-1378735
Поділитись на інші сайти

Он такой, он может! :)

Вот наконец и подошли к тому , что не проще ли использовать более менее пригодный чип ( один) и не городить кучу дискретных компонентов. :)

Посилання на коментар
https://lanos.com.ua/topic/66391-prostoy-kontroller-golovnogo-sveta/page/2/#findComment-1378746
Поділитись на інші сайти

Вот блин, а сколько у меня чипов??? В контроллере используется одна единственная микросхема, неубиваемая к тому же. Напряжение питания от 3 до 30V, работает в любой мороз и при любой жаре. А что с твоей 494ой при минус 20 будет, ты подумал?

Посилання на коментар
https://lanos.com.ua/topic/66391-prostoy-kontroller-golovnogo-sveta/page/2/#findComment-1378750
Поділитись на інші сайти

Это твое решение, твоя схемотехника, и твой выбор!

Лично бы я такого себе не сделал, поискал бу более приемлемый вариант, с меньшем количеством элементов и на более совершенной элементной базе.

Удачи в развитии темы!

Посилання на коментар
https://lanos.com.ua/topic/66391-prostoy-kontroller-golovnogo-sveta/page/2/#findComment-1378755
Поділитись на інші сайти

Спасибо. Надеюсь тема не заглохнет.

А если действительно вдруг задумаешь замутить что-либо подобное, то предостерегу от одной ошибки. Дело в том, что все эти специализированные микросхемы доводят заполнение ШИМ до 96%, т.е максимально возможный ток на лампу ты не выдашь. В моем случае транзюки в оконцовке работают вообще без ШИМа - на них просто подается открывающий постоянный потенциал

в 12V на первой схеме и 15V на второй. Отсюда и секрет, почему ничего не греется и отдача максимальная, ровно 100%

Посилання на коментар
https://lanos.com.ua/topic/66391-prostoy-kontroller-golovnogo-sveta/page/2/#findComment-1378775
Поділитись на інші сайти

Да я в курсе работы транзисторов. С повторением врядле рискну такое проделать. ДЛР у меня в штатной проводке ( хотя я его отключил), не люблю я веселить окружающих, дескать клоун едет с включенными днем фарами.

Посилання на коментар
https://lanos.com.ua/topic/66391-prostoy-kontroller-golovnogo-sveta/page/2/#findComment-1378784
Поділитись на інші сайти

2,7 тис   10

Капец, мужики, я вам так так завидую белой завистью, что вы так хорошо разбираетесь в схемотехнике и РЭК. Я один раз в жизни, в школе, спаял усилитель звуковой частоты, в которой была одна единственная микросхема - ОУ на входе. На этом мое развитие закончилось. Потом поступил в ВУЗ, специальность - электроснабжение. Больше с микросхемами дела не имел, в цифре вообще 0. Ув. cmk-elektrik, я подозреваю, что для 99% читателей форума даже первая схема будет неподъемной в реализации, но оставшийся 1%, который решит этоповторить, Вам будет очень благодарен за тему.

Посилання на коментар
https://lanos.com.ua/topic/66391-prostoy-kontroller-golovnogo-sveta/page/2/#findComment-1378805
Поділитись на інші сайти

Друже!

Это ты напрасно прибедняешся!

Вот как раз ты ну совсем не ламер в этих вопросах! К стати ИГБТ сборка пойдет как драйвер крякалки, есть у меня такой волшебный рупор... приколхожу ее туда. :)

Посилання на коментар
https://lanos.com.ua/topic/66391-prostoy-kontroller-golovnogo-sveta/page/2/#findComment-1378853
Поділитись на інші сайти

Инженегр, Вы меня повергаете в глубокое уныние. Откуда такой пессимизм? УМЗЧ который Вы спаяли должен по любому быть сложнее первой схемы. Посмотрите внимательно. Там всего одна микросхема (треугольнички - это ее составные части) два транзистора и 20 резисторов. Все везде пронумеровано, просто припаиваете соответствующий вывод к остальной схеме. Собираете не четко из того что на схеме указано, а из того что под рукой - все равно заработает. Если указан,скажем, резистор на 10к, можете ставить любой от 7,5к до 15к. Реле любое на две группы переключающих контактов и с катушкой на 12V, я просто взял самое миниатюрное что нашел. Схема проста до примитивизма, ее главное достоинство - отличная повторяемость, она простит многие ошибки.

P.S. Детали в обвязке А1.1 лучше взять с указанными номиналами.

P.P.S. Роман, мы с Вами коллеги, я тоже знергетик, закончил политех по той же специальности. Дерзайте и все получится. По любым вопросам можно здесь, можно в личку.

Посилання на коментар
https://lanos.com.ua/topic/66391-prostoy-kontroller-golovnogo-sveta/page/2/#findComment-1378861
Поділитись на інші сайти

Ув. т.с !

Человек в курсе справы! Он работает почти по специальности, и связан с электроникой! Точно говорю, потому что знаю. :)

Посилання на коментар
https://lanos.com.ua/topic/66391-prostoy-kontroller-golovnogo-sveta/page/2/#findComment-1378866
Поділитись на інші сайти

К ста.... о реле.

Если оно подпитано постоянными 12 вольтами , во избежание нагрева обмотки ставят обычно последовательно с нею обычный низкочатстотный диод средней мощности типа 4001в прямом направлении, он в свою очередь еще и создает падение напряжения на 1.2 вольта

Посилання на коментар
https://lanos.com.ua/topic/66391-prostoy-kontroller-golovnogo-sveta/page/2/#findComment-1378868
Поділитись на інші сайти

Ну насколько я знаю, диод ставится с другой целью - исключить выброс ЭДС самоиндукции при отключении реле. Как бы там ни было, в том реле которое указано на схеме ( и фото его я выложил) такой диод уже встроен. Именно поэтому я и указал + и - на схеме и распиновке. Если его включить по другому, реле просто не будет работать.В общем в контроллере это не важно. А вот в схеме модуля включения ДХО при использовании другого реле диод обязателен. Но он там на схеме есть.

Змінено користувачем cmk-elektrik
Посилання на коментар
https://lanos.com.ua/topic/66391-prostoy-kontroller-golovnogo-sveta/page/2/#findComment-1378889
Поділитись на інші сайти

Нет! не в паралельном включении обмотки реле а именно последовательно с нею! Ну это в принципе не важно.

Посилання на коментар
https://lanos.com.ua/topic/66391-prostoy-kontroller-golovnogo-sveta/page/2/#findComment-1378894
Поділитись на інші сайти

В Р-12 диод включен последовательно внутри корпуса самого реле.

Посилання на коментар
https://lanos.com.ua/topic/66391-prostoy-kontroller-golovnogo-sveta/page/2/#findComment-1378897
Поділитись на інші сайти

Меня и за последнюю схему Pugik к стенке поставит

Вот и я стал форумным бабайкой :verysad:

Посилання на коментар
https://lanos.com.ua/topic/66391-prostoy-kontroller-golovnogo-sveta/page/2/#findComment-1378903
Поділитись на інші сайти

2,7 тис   10

Я так понимаю, что не лишним будет выложить разводку дорожек платы, если такая схема имется, особенно актуально для последней сложной схемы.

ЗЫ. А вы пользуетесь комп. программками типа Workbench или ей подобных для разработки и отладки схем и для проэктировки разводки платы. Опять же, я сильно отстал от прогресса :cry:

ЗЫЫ. Я умею читать схемы, знаю обозначения, могу повторить некоторые из них, но какие процессы происходят в тех или иных элементах я не понимаю.

Змінено користувачем Инженегр
Посилання на коментар
https://lanos.com.ua/topic/66391-prostoy-kontroller-golovnogo-sveta/page/2/#findComment-1378943
Поділитись на інші сайти

4,6 тис   3

хорошая темка, подписался......нужно будет как-то повторить сей девайс.....но пока что с недельку почитаю :) А с ПТФ работать будет ?

П.С. а печатную плату было-бы не плохо выложить, да и видео как работает тоже интересно посмотреть :)

Змінено користувачем Kandidat
Посилання на коментар
https://lanos.com.ua/topic/66391-prostoy-kontroller-golovnogo-sveta/page/2/#findComment-1378996
Поділитись на інші сайти

cmk-elektrik,а не проще было бы адаптировать готовое решение с какой то более продвинутой машины.Вот у меня есть такой блок от Фиата,в нем и все предохранители ставятся и димер в нем же и контроль роботы борт сети и стоит не дорого.Этот блок можно поставить тупо вместо нашего блока предохранителей

Посилання на коментар
https://lanos.com.ua/topic/66391-prostoy-kontroller-golovnogo-sveta/page/2/#findComment-1379003
Поділитись на інші сайти

А вы пользуетесь комп. программками типа Workbench или ей подобных для разработки и отладки схем и для проэктировки разводки платы. Опять же, я сильно отстал от прогресса

Не издевайтесь. :( Я с компьютером познакомился несколько лет назад, кроме как кино на нем смотреть и на этом форуме шариться ничего не умею. Не так давно освоил splan, в нем схемы рисую, и layout, там платы развожу. А все расчеты.... Закон Ома, два закона Кирхгофа и калькулятор... Я - мамонт из прошлого века :verysad:

Посилання на коментар
https://lanos.com.ua/topic/66391-prostoy-kontroller-golovnogo-sveta/page/2/#findComment-1379064
Поділитись на інші сайти

А с ПТФ работать будет ?

Будет работать с любыми лампами накаливания, только смысл? Только зря детали переводить. ПТФ практичнее запитать через последовательно-параллельное включение. Правда придется проводку перетянуть (от одной из ПТФ нужны оба провода, вторая как и была, остается одним выводом на массе), но у меня на это ушло полчаса, вместе со снятием/установкой фар ГС (чтоб не мешали)

PTF_800.jpg

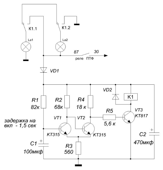
От номинала R1 зависит время выдержки, играться можно от 0,1 сек до 3 мин. Реле малогабаритное на 8А. Подойдет и 5и амперное, так как на замыкание его контакты работают с уже разогретыми лампами, а на размыкание вообще без нагрузки - штатное реле ПТФ отключит первым. VT1 без радиатора. Платка, предварительно покрытая лаком, прячется внутрь блока предохранителей.

Посилання на коментар
https://lanos.com.ua/topic/66391-prostoy-kontroller-golovnogo-sveta/page/2/#findComment-1379065
Поділитись на інші сайти

а печатную плату было-бы не плохо выложить, да и видео как работает тоже интересно посмотреть

Монтажная плата для первого варианта вообще не делалась. Все было собрано на макетной из расчета что все равно косяки вылезут, после их устранения и разводить монтажку. А они не вылезли. Так оно и ездило, лень было в работающее устройство лезть. Во втором варианте все с точностью до наоборот. Прекрасно работающая на столе, на машине уже собранная на чистовую плата показала норов, пришлось подгонять. Схема выложена уже исправленная, а вот плата... Не выложу же я ее с указанием какую дорожку перепилить, а где перемычку поставить. Но пожелания понял, обязательно выложу монтажные платы для всех представленных в теме схем.

Видео. Видео я завтра-послезавтра сниму, но выкладывать его на форум даже пытаться не буду, хватит с меня позора. Как вариант, могу отправить его по скайпу (это я умею 8-)) более продвинутому форумчанину, а он уже выложит его среди здесь.

Посилання на коментар
https://lanos.com.ua/topic/66391-prostoy-kontroller-golovnogo-sveta/page/2/#findComment-1379066
Поділитись на інші сайти

4,6 тис   3

Долго с фото возился, но победил.

я через FotoClient2 делаю...если есть желание узнать как то могу рассказать !? проще некуда

Посилання на коментар
https://lanos.com.ua/topic/66391-prostoy-kontroller-golovnogo-sveta/page/2/#findComment-1379082
Поділитись на інші сайти

Было бы неплохо к схемам прикладывать макеты печатных плат, в Sprint Layout, например.

Посилання на коментар
https://lanos.com.ua/topic/66391-prostoy-kontroller-golovnogo-sveta/page/2/#findComment-1379211
Поділитись на інші сайти

К стати ИГБТ сборка пойдет как драйвер крякалки, есть у меня такой волшебный рупор... приколхожу ее туда.

Драйвер крякалки очень легко собрать на PIC. Есть и прошивка от "Элины" Челябинской. Собирал на базе обычной сирены для сигналки. Довольно громко получается ))

Посилання на коментар
https://lanos.com.ua/topic/66391-prostoy-kontroller-golovnogo-sveta/page/2/#findComment-1379212
Поділитись на інші сайти

Гість
Ця тема закрита для опублікування відповідей.
×
×
  • Створити...

Важлива інформація

Ми розмістили cookie-файлы на ваш пристрій, щоб допомогти зробити цей сайт кращим. Ви можете змінити налаштування cookie-файлів, або продовжити без зміни налаштувань.